September 2025
Special Focus: Refining Technologies
Vacuum distillation unit ejector-condenser interplay
Ejector systems are mainstays in crude oil refining vacuum distillation, and have decades of proven, successful use. Given their long history in this service, it is surprising that ejector systems are still considered a “black box”—industry-wide familiarity with ejector systems is indeed limited. Importantly, with retirements and personnel turnover at refiners, those that possess depth of ejector system know-how leave a void as they eventually exit the industry.
In specifying, designing, operating and troubleshooting ejector systems, it is crucially important to understand ejector-condenser interplay. There are numerous published articles about ejector systems, particularly about applying them in refinery vacuum distillation service. This work complements those articles by expanding upon the interaction between an ejector and a condenser. Notably, the term used is ejector systems, meaning ejectors and condensers are staged sequentially and work as a system. One component in such a system may appear to operate outside its design specifications; however, that does not necessarily mean it is providing unsatisfactory performance when the ejector system—as a whole—is performing.
The performance of an ejector downstream of a condenser can affect how the condenser operates. Conversely, a condenser downstream of an ejector can affect how that ejector operates. Therefore, understanding ejector-condenser interplay is useful when operating ejector systems or evaluating its performance.
Typical vacuum distillation unit (VDU) overhead loading to an ejector system. It is typical for vacuum tower overhead pressure to be in the range of 10 millimeters of mercury (mmHg)–20 mmHg [absolute (abs)]. There are instances where design requirements fall below 10 mmHg or above 20 mmHg; however, between 10 mmHg and 20 mmHg abs is most common.
Throughout this article, the vacuum tower design basis overhead load to the ejector system is provided in TABLE 1.

FIG. 1. Heat release curves for various NGC loadings: Temperature (°F) vs. duty (Btu/hr).
With an ejector system inlet pressure of 15 mmHg, it is common to use a three-stage ejector system, with the first-stage ejector mounted vertically and directly connected to the vacuum tower overhead discharge piping. The arrangement is: first-stage ejector, first intercondenser, second-stage ejector, second intercondenser, third-stage ejector and then the aftercondenser.
Refiners and process licensors often cite that a significant challenge is correctly estimating the amount of noncondensible gas (NCG) or cracked gases in the overhead loading. It is always advisable to safely estimate NCG loading. Overstating the NCG mass flowrate may increase capital cost, motive steam usage and cooling water consumption of the ejector system; however, these increases will appear modest compared to the consequence of getting it wrong, which can result in millions of dollars of lost yield. Understating NCG loading to an ejector system will lead to a performance break. When an ejector system breaks performance, the vacuum column overhead, for example, may jump from a design basis of 15 mmHg abs to 30 mmHg–35 mmHg. A 15-torr increase in vacuum column pressure can result in a > 3% yield loss. To illustrate the economic impact, a 100,000-bpd crude unit with a 3% yield loss at $15/bbl differential between vacuum gasoil and resid equates to > $15 MM/yr of lost yield.
NCG loading impact to ejector-condenser interplay. An analysis was undertaken of ejector and condenser performance when overhead NCG loading is 50%, 75%, 125% and 150% of the design 2,400 lbs/hr (TABLE 1). A new concept was introduced referred to as “overventing.” This occurs when NCG loading is below design. Performance surveys documenting pressure and temperatures in and out of an intercondenser can lead to erroneous conclusions (e.g., an intercondenser is poorly designed). For example, a datasheet by an ejector system vendor may indicate that the shell-side pressure drop for the first intercondenser is 6 mmHg. Field measurements document that the actual shell-side pressure drop is 2 times–2.5 times that value, leading to a conclusion that there is a design flaw or problem with the first intercondenser. Such a condition can be simply the result of overventing when NCG loading is below design—a result attributed to ejector-condenser interplay.

An intercondenser is an efficient heat sink. A variation in NCG loading between 50% and 150% of design does not cause an intercondenser to vary its operating pressure appreciably if the intercondenser can set its performance both thermally and hydraulically. Condenser inlet pressure is set by the condensing area and logarithmic mean temperature difference (LMTD) to reject ejector exhaust enthalpy. As NCG loading drops from design to 75% or 50% of design, the first intercondenser’s operating pressure lowers slightly. Conversely, when NCG loading is 125% or 150% of design, the first intercondenser operating pressure increases slightly. The foregoing occurs when the first intercondenser performance is not influenced by the performance of the second-stage ejector. This is best illustrated by inspecting the heat release curves for 50%, 100% and 150% NCG loading (FIG. 1). There is little difference, thus the first intercondenser adjusts minimally when not influenced by the second-stage ejector. In reality, the first intercondenser’s performance will be influenced by the second-stage ejector’s performance.
In cases where NCG loading is < 100% of the design basis, the second-stage ejector forces the first intercondenser outlet pressure to drop to a lower absolute pressure. The first intercondenser’s inlet pressure is unaffected, but the outlet pressure drops as the second-stage ejector forces the first intercondenser outlet condition to align with its capacity curve. Field measurements depict this as high shell-side pressure drop, which is not a result of condenser design or performance. It is the first intercondenser and second-stage ejector interplay where the ejector must overvent the condenser so that steam equivalent loading exiting the condenser matches the capacity of the second-stage ejector at condenser outlet pressure.
When NCG loading is below design, the steam equivalent loading exiting the intercondenser is substantially below the actual capacity of the downstream ejector at condenser outlet pressure. Such a mismatch cannot exist since a properly performing ejector will operate according to its capacity curve. The downstream ejector will overvent the intercondenser, pulling outlet pressure lower and causing some adjustment in intercondenser vapor outlet temperature. Ultimately, pressure and temperature at the condenser outlet adjust to cause steam equivalent loading exiting the intercondenser to match what the ejector can handle at such pressure. Observationally, when there is NCG underloading, there appears to be an inordinately high shell-side pressure drop. As long as the overall system is performing and the vacuum column overhead pressure is at or below design, there is nothing wrong. It simply is ejector-condenser interplay. This is referred to as the “tail wagging the dog”—the small second-stage ejector will force the much larger first intercondenser to adjust its outlet conditions. This is not an adverse condition for the ejector system as a whole.
Conversely, when NCG is above design loading, here too, the condenser would set a different pressure if a downstream ejector could track the condenser’s performance curve. Invariably, that is never the case. Excess NCG will cause steam equivalent loading exiting the condenser to be greater than the capacity of the downstream ejector at that pressure. This condition becomes what is referred to as NCG overload, and it is an adverse condition for ejector system performance. The downstream ejector will force the first intercondenser to rise in operating pressure to a high enough point that the steam equivalent load exiting the condenser matches the downstream ejector capacity at that pressure. Should the first intercondenser pressure rise above the maximum discharge pressure of the first-stage ejector, there is a performance break. This is a serious adverse economic event for a refiner, as the vacuum tower overhead pressure may jump from 15 mmHg to 30 mmHg–40 mmHg. Vacuum gasoil yield suffers greatly, and vacuum tower bottoms undesirably increase.
The first intercondenser’s performance curve, with respect to NCG loading, will not match that of the second-stage ejector. Only at the design point will there not be a mismatch between ejector and condenser performance curves.
TABLE 2 provides a comparison for how the first intercondenser would perform with varied NCG loadings while not being influenced by the performance of the second-stage ejector, and what actually occurs in practice as the ejector system responds to changes in NCG load.

This can be a difficult concept to grasp. FIG. 2a depicts a second-stage ejector capacity curve, how the first intercondenser would set inlet/outlet conditions if unencumbered by the second-stage ejector, and what actually happens when the second-stage ejector sets the first intercondenser’s inlet and/or outlet conditions, FIG. 2b.

FIG. 2. The first intercondenser and second-stage ejector interplay where the intercondenser is unaffected by the ejector’s performance (a), and the actual first intercondenser and second-stage ejector interplay.
The most important takeaway is the “tail will wag the dog” philosophy. Intercondenser outlet conditions will be forced by the second-stage ejector to match that ejector’s capacity at whatever pressure and temperature it establishes for the first intercondenser when NCG loading is less than design basis and overventing occurs. Likewise, when operating conditions are NCG overload, the second-stage ejector will set the first intercondenser’s inlet pressure.
If the first intercondenser experiences high pressure drop on the shell side, look downstream first before assuming there is a problem with that intercondenser. If NCG loading is below design, it will be evident in the pressure maintained by the third-stage ejector. Light NCG loading would be confirmed by the third-stage ejector’s inlet pressure being well below design basis. Should that be the case—and the first intercondenser has a high pressure drop on the shell side, while the overall system is maintaining desired vacuum column overhead pressure—it is simply ejector-condenser interplay at work.
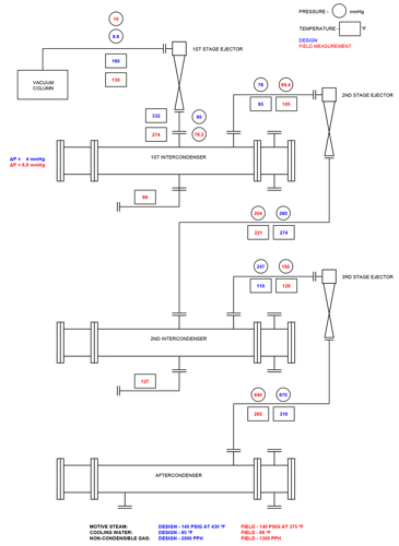
FIG. 3 is an actual VDU ejector system survey comparing field measurements to design values. Operating conditions were NCG underloading and, consequently, the second-stage ejector was overventing the first intercondenser. The field measurements showed that the first intercondenser’s shell-side pressure was more than two times the design. There was no design flaw or poor performance within the first intercondenser. This is simply an illustration of ejector-condenser interplay when overventing occurs. The vacuum column overhead is essentially at design, the third-stage ejector suction pressure is 55 mmHg below design and the first intercondenser field measurements reflect 8.8 mmHg pressure drop rather than the design of 4 mmHg. The high pressure drop is due to low NCG loading and overventing.

Similar interplay occurs when the cooling water inlet temperature is below or above the design basis.
In conclusion, components within an ejector system do not perform independently of the ejector system components that may be upstream or downstream of a given component. Ejector-condenser interplay is important to understand when specifying, designing, operating or troubleshooting ejector systems.


Comments